青岛垚鑫智能科技有限公司
宣传

位置:天辰平台 >

有色技术频道 >

> 采矿技术

分类:
全部
矿山技术
冶金技术
材料制备及加工技术
环境保护技术
分析检测技术
 
全部
探矿技术
采矿技术
选矿技术
通用技术
地区:
全部
北京
天津
上海
重庆
河北
山西
辽宁
吉林
黑龙江
江苏
浙江
安徽
福建
江西
山东
河南
湖北
湖南
广东
海南
四川
贵州
云南
陕西
甘肃
青海
内蒙
广西
西藏
宁夏
新疆
其他
其他
展开
 
全部

有色金属采矿技术理论与应用

免费发布技术信息>>
矿山充填胶凝材料预测装置

本实用新型公开了矿山充填胶凝材料预测装置,包括暂存桶;差压液位计,所述差压液位计设置于暂存桶外部,所述差压液位计包括检测端和显示端,所述检测端贯通暂存桶的桶壁延伸进暂存桶内部底端,所述显示端设置于外部,所述差压液位计通过检测端感应暂存桶内部材料压力值,并转换成液面高度数据提供于显示端。本实用新型通过设置的差压液位计以及其暂存桶内胶凝材料的配合,能够顺利预测出胶凝材料的料位值,且不受胶凝材料泡沫的影响,预测数据结果准确,能够确保后续填充效果。

标签:
矿山充填胶凝材料 矿山充填胶凝材料预测装置
安徽 - 铜陵 来源:铜陵有色金属集团股份有限公司 2025-07-29
矿山充填采场排水装置

本实用新型公开了矿山充填采场排水装置,包括浆料管和排水管,所述排水管的抽水端安装有防堵机构,所述浆料管的一端通过第一三通接头固定连接有弯头管和连接管,另一端与送料装置相连通,所述排水管的排水端通过第二三通接头与连接管相连通,且第二三通接头远离连接管和排水管的一端固定连接有抽水管,所述抽水管远离第二三通接头的一端与水泵相连通。本实用新型浆料管和弯头管在停止输送填充料浆之后,对浆料管和弯头管进行输水清洗的过程中,打开第一三通接头和第二三通接头的第一阀门和第二阀门

标签:
矿山充填采矿 矿山充填采场排水装置
安徽 - 铜陵 来源:铜陵有色金属集团股份有限公司 2025-07-29
矿山开采区域地质灾害监测预警系统及方法

本发明涉及矿山开采技术领域,具体涉及一种矿山开采区域地质灾害监测预警系统及方法,其中预警系统运行于地质灾害监测网络的各个节点中,所述地质灾害监测网络的节点包括矿山开采区域节点、矿山监管区域节点和矿山预警数据节点,所述预警系统包括矿山开采区域数据采集模块、数据传输模块、数据处理模块、预警分析模块和云端交互模块,这样采用了联网的方式,将矿山开采企业、矿山监管部门及矿山数据预警部门进行串联,使得三者之间的数据能够有效进行更新和交互,大幅度提升对矿山开采区域地质灾害的预警准确性和预警时效。

标签:
地质灾害监测预警系统 采矿技术
甘肃 - 甘南藏族自治州 来源:甘肃省合作早子沟金矿有限责任公司 2025-07-29
手持式矿山钻探采样装置

本实用新型公开了一种手持式矿山钻探采样装置,涉及矿山采矿辅助设备领域。本实用新型包括:采样机构,用于对岩壁进行钻探式采样;定位机构,用于与岩壁进行稳固定位,构造有若干钻孔定位部;所述钻孔定位部有三个,呈三角分布设置,所述钻孔定位部设于所述定位机构的板体上,所述采样机构的采样端设于三个所述钻孔定位部形成三角形的中心位置;所述采样机构的动力端与所述定位机构的安装部线性滑动连接,所述采样机构的滑动方向与所述钻孔定位部的钻孔方向平行设置;以解决现有的手持式钻探设备人工稳定困难,定位效果差的问题。

标签:
矿山钻探采样装置 采矿技术
甘肃 - 甘南藏族自治州 来源:甘肃省合作早子沟金矿有限责任公司 2025-07-29
机械臂模块化连接机构及模块化金属矿山掘进设备

本发明公开了一种机械臂模块化连接机构及模块化金属矿山掘进设备。机械臂模块化连接机构包括连接柱、多级油缸、连接杆、中间滑动盘和末端滑动盘;连接柱的一端通过连接杆与连接体固定连接;多级油缸安装在连接柱中,多级油缸的一级伸缩杆与末端滑动盘相连接、二级伸缩杆与中间滑动盘相连接,中间滑动盘设有内凹的锥形面;基体上安装有锁止块,锁止块的内侧边缘设有用于与锥形面的外边缘相配合的槽口。

标签:
金属矿山掘进设备 矿山掘进设备
山东 - 烟台 来源:山东黄金矿业股份有限公司新城金矿 2025-07-22
适用于软弱破碎矿体的非爆连续采搬系统

本发明公开了一种适用于软弱破碎矿体的非爆连续采搬系统,涉及金属矿山采矿技术领域。该适用于软弱破碎矿体的非爆连续采搬系统,具体操作如下:S1、根据岩石磨蚀性实验、矿岩稳固性和矿体可掘性等因素,选择型号为SCR200Z非爆连续采矿机。S2、根据矿山产能和进路布置情况,选择一定数量的电动绞卡与非爆采矿机配合连续采搬矿石。该该适用于软弱破碎矿体的非爆连续采搬系统,主要解决在在软弱、破碎、泥化严重且含有高蒙脱石含量的条件下,建立矿石连续回采、运搬的系统,实现采用常规爆破方法无法回采的矿石资源安全经济回收

标签:
非爆连续采搬系统 采矿技术
安徽 - 马鞍山 来源:安徽马钢矿业资源集团姑山矿业有限公司白象山矿业分公司, 中南大学 2025-07-22
缓倾斜中厚矿体分层伪倾斜长进路机械化连续充填采矿法

本发明涉及矿床地下开采技术领域,本发明公开了一种缓倾斜中厚矿体分层伪倾斜长进路机械化连续充填采矿法,根据矿体的走向长度布置盘区;盘区内根据回采条件,布置沿矿体倾向方向的多层矿房进路,进行自下而上分层采矿。本发明与传统的上向水平分层充填采矿法对比有以下技术优势:(1)将中段矿体分层,在各中段之间沿矿体方向布置多层长进路矿房,不设分段,有效提高采矿进路长度,提升机械化采掘设备生产效率。(2)在长进路矿房使用掘进机、掘采机、连续采矿机、掘锚一体机实现机械化连续生产。

标签:
充填采矿方法 充填采矿
云南 - 昆明 来源:云南磷化集团有限公司 2025-07-22
金属矿山井下超前探水的方法

本申请是关于一种金属矿山井下超前探水的方法,包括以下步骤:S1:采用瞬变电磁法预判水源的范围及其相对位置,S2:采用钻探法对预判水源的范围及其相对位置进行验证,S3:采用短探验证,S4:将步骤S1,步骤S2,步骤S3获得的数据金属分析与综合评估,S5:综合步骤S4中的水文信息数据构建水源分布模型,并评估超前区域的水文地质风险;按照“物探为主、钻探验证、掘后对比”的预报体系,即通过瞬变电磁法、钻探长距离探测及潜孔探测的方法,提升井下超前预报的精度和效率,降低涌突水风险。

标签:
金属矿山井下探水方法 采矿方法
云南 - 曲靖 来源:云南驰宏锌锗股份有限公司 2025-07-18
金属矿山井下随行供电装置及掘进设备

本发明公开了一种金属矿山井下随行供电装置及掘进设备。金属矿山井下随行供电装置包括移动底盘、升降座、伸缩缸、下向连接机构、电刷机构和线缆盘;升降座与移动底盘上竖直的滑轨相配合,下向连接机构安装在升降座的平板部分的底部、为柱状,用于与待供电的掘进设备车体上的连接孔进行配合连接;下向连接机构上设有第一电连接触点。本发明中的随行供电装置可以自由移动到所需要供电的掘进设备旁,通过升降实现与设备的电连接,而且在掘进设备行进过程中,线缆盘可自动放出线缆,实现不间断的供电。

标签:
金属矿山供电装置 金属矿山掘进设备
山东 - 烟台 来源:山东黄金矿业股份有限公司新城金矿 2025-07-18
金属矿山富水岩层中深竖井水害综合治理方法

本发明涉及金属矿山竖井施工技术领域,具体为一种金属矿山富水岩层中深竖井水害综合治理方法,包括以下步骤S1:布置深度≥650m的降水井,采用三开成井工艺,通过高压洗井和三次水位降深试验获取水文参数,S2:依次通过工作面集水坑、吊盘水箱、中间转水站实现接力排水,S3:设置截水帘和截水槽,优化混凝土配比并控制浇筑后静置时间,S4:将抽出地下水经处理后回用于生产和降尘,S5:部署光纤监测系统和自动排水控制系统,采用超细水泥(粒径≤1.25μm)与改性脲醛树脂双浆液,堵水率从传统方法的60?70%提升至95%以上

标签:
金属矿山竖井施工技术 金属矿山
云南 - 昆明 来源:云南建投矿业工程有限公司 2025-07-18
矿用制浆充填泵
矿用制浆充填泵 464     
 0

本实用新型属于充填泵技术领域,公开了一种矿用制浆充填泵,包括外壳,所述外壳的表面开设有进料斗,所述进料斗的下端固定安装有输送管一,所述输送管一的内壁转动连接有输送杆一,所述输送杆一的一端穿过所述输送管一固定连接有转动块一,所述转动块一的外端传动连接有动力带,所述动力带的内侧传动连接有转动块二,所述外壳的内壁固定安装有驱动电机,所述驱动电机的输出轴与所述转动块二的中心固定连接,通过启动驱动电机带动转动块二,使动力带带动转动块一

标签:
矿用制浆充填泵 充填泵
湖南 - 长沙 来源:湖南普泰充填矿山设备有限公司 2025-06-30
膏体充填条带工作面端部隔离装置

本实用新型属于膏体充填技术领域,具体涉及一种膏体充填条带工作面端部隔离装置,包括主挡板,在所述主挡板的左右两侧均滑动设置有副挡板,在所述主挡板的上部开设有布料孔,用于穿过充填布料管,在所述主挡板和副挡板的上部均铰接有支撑油缸,在所述主挡板和副挡板的下部均铰接有连接杆,所述连接杆的另一端与对应的支撑油缸的下端铰接。本实用新型可以快速的实现对充填条带端部的隔离,提高充填工作面效率,同时实现设备的循环复用,降低成本。

标签:
膏体充填技术 充填采矿
山西 - 长治 来源:山西中矿充填科技有限公司 2025-06-30
矿山充填管路疏通装置

本实用新型公开了一种矿山充填管路疏通装置,属于膏体充填技术领域。本实用新型由钻杆、PDC钻头、钻刀、连接杆、支撑盘及底部螺母组成;钻杆的顶端通过螺纹连接PDC钻头,支撑盘活动套设在钻杆上;通过底部螺母与底部螺纹的配合来调整支撑盘的位置;连接杆顶端与钻刀铰接,连接杆底端设有万向球与支撑盘万向铰接。本装置能够弥补现有管道疏通手段的不足,并能够根据管道直径对装置进行灵活调整,可快速解决矿山充填故障,提高充填效率。

标签:
管路疏通装置 矿山充填管路疏通装置
山西 - 长治 来源:山西中矿充填科技有限公司 2025-06-30
条带膏体充填隔离装置

本实用新型公开了一种条带膏体充填隔离装置,属于充填隔离装置技术领域。本实用新型针对隔离墙砌筑时间长,耗费大量工时和人工,从而造成充填工作面的施工时间长,工效低的问题。本实用新型包括若干支撑模组和隔离面,所述支撑模组包括支撑骨架、两个固定座和固定锚杆;所述隔离面由若干隔离面板组成;在两个固定座之间设置有支撑骨架,所述支撑骨架通过螺栓与两个固定座固定连接;所述固定座通过固定锚杆与支巷煤墙固定;在支撑模组上设置有隔离面。

标签:
充填隔离装置 充填采矿
山西 - 长治 来源:山西中矿充填科技有限公司 2025-06-30
尾矿浓密充填系统及充填工艺

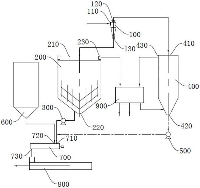
本发明提供一种尾矿浓密充填系统及充填工艺,涉及尾矿充填技术领域。尾矿浓密充填系统包括水力旋流器、深锥浓密机、第一输送泵、立式砂仓、第二输送泵、胶结料仓、搅拌机以及充填泵。上述尾矿浓密充填系统先使用水力旋流器对尾砂进行粗细分级,然后使用深锥浓密机对粗粒集进行浓密,并利用深锥浓密机的底流进行连续充填,同时使用立式砂仓对细粒集进行浓密,待细粒集达到预设浓度后进行充填,既实现了充填作业连续工作,使深锥浓密机不易出现压耙事故,又保障了充填所需要的浓度

标签:
尾矿浓密充填系统 充填采矿
北京 - 北京 来源:矿冶科技集团有限公司 2025-06-27
气动式深海采矿颗粒旋转发射装置

本发明公开了一种气动式深海采矿颗粒旋转发射装置,包括气泵、调压阀、电磁阀、快排阀、SC气缸、颗粒放置装置和角度调节装置;通过气泵提供压缩空气,调压阀调节输出压力,电磁阀控制气流通断,SC气缸实现颗粒的快速发射;SC气缸的伸缩杆撞击颗粒不同部位以产生旋转运动,该发射装置配备有快排阀,以加快排气速度;颗粒放置装置用于将待发射颗粒放置于伸缩杆前方,确保发射精度;角度调节装置用于控制颗粒的出射方向,实现不同碰撞角度的发射需求;该发射装置结构简单、控制灵活,可广泛应用于深海采矿颗粒碰撞实验的研究中。

标签:
深海采矿装置 采矿装置
上海 - 上海 来源:上海交通大学三亚崖州湾深海科技研究院 2025-06-25
倾斜中厚破碎矿体中深孔采矿方法

本发明公开了一种倾斜中厚破碎矿体中深孔采矿方法,属于采矿技术领域。采场沿矿体走向布置,在水平方向上沿矿体走向将中段矿体划分成数个采场,在垂直方向上将中段矿体又划分成数个分段,采场整体回采方式采用分段矿房下向式回采方式,矿房结构采用菱形采场结构,在矿房的充填回风巷及凿岩巷内分别施工下向扇形中深孔、上向扇形中深孔进行落矿,出矿从分段的下盘出矿巷出矿。采用本发明采矿方法,克服了破碎矿体采矿效率低的难题,不仅采场生产能力大,而且还具有工艺简单、安全高效以及采矿作业成本低的突出优点。

标签:
深孔采矿方法 采矿技术
山东 - 烟台 来源:山东黄金矿业(莱州)有限公司三山岛金矿 2025-06-25
用于采空区充填的均匀充填下料装置

本发明公开了用于采空区充填的均匀充填下料装置,涉及采矿工程技术领域,包括连接器和固定套设在连接器外部的下料筒,下料筒内部设置有混料筒,混料筒外部活动套设有缓冲漏斗,下料筒内部分别设置有用于驱动混料筒转动的第一驱动机构和用于驱动缓冲漏斗转动的第二驱动机构,混料筒与缓冲漏斗的转动方向相反,混料筒内部设置有用于对浆料搅拌的搅拌机构、用于对混料筒内壁附着浆料刮除的刮料机构,本发明通过涡轮导料件、封堵板和搅拌机构的配合,能够在浆料下料前进行充分的搅拌混合

标签:
均匀充填下料装置 采矿装置
山东 - 烟台 来源:山东黄金矿业科技有限公司充填工程实验室分公司, 山东黄金集团蓬莱矿业有限公司 2025-06-25
跟随采矿工作面上升的装配式天井构筑方法

本申请提供了一种跟随采矿工作面上升的装配式天井构筑方法,属于采矿领域,其中,通过对中段矿体划分采场,施工采场两端的人行天井、拉底巷道及放矿漏斗底部结构,在拉底巷道内进行出矿;在采场内部靠近两端间柱分别安装第一层装配式天井,装配式天井由若干工字钢横梁和竖向挡板构成,工字钢横梁两端通过锚杆固定在围岩上,竖向挡板固定于工字钢横梁之间,形成方桶型空间;逐层安装装配式天井,安装位置与采矿工作面同步上升;每层装配式天井安装完成后,进行爆破崩矿和出矿作业,逐步向上层扩展安装,直至安装至采场顶部。

标签:
采矿技术 采矿装备
湖南 - 长沙 来源:长沙矿山研究院有限责任公司 2025-06-25
高应力破碎矿体盘区梯段卸压与中深孔充填一体化采矿法

本申请提供了一种高应力破碎矿体盘区梯段卸压与中深孔充填一体化采矿法,属于矿山开采领域,其中,高应力破碎矿体盘区梯段卸压与中深孔充填一体化采矿法包括以下步骤:根据待开采矿山的应力分布和矿体破碎程度,将矿体划分为若干个盘区;将盘区划分为若干个梯段;在当前开采的梯段内设置若干个沿梯段高度方向的卸压孔,卸压孔的深度大于梯段的高度;爆破卸压孔;采用中深孔爆破技术回采梯段,充填采空区;回采其余梯段和其余盘区。本申请通过梯段卸压、中深孔开采以及充填技术的有机结合

标签:
充填采矿技术 中深孔充填一体化
湖南 - 长沙 来源:长沙矿山研究院有限责任公司, 巴彦淖尔西部铜业有限公司 2025-06-25
矿山开采用地质凿孔设备

本发明涉及地质凿孔技术领域,具体公开了一种矿山开采用地质凿孔设备,包括能三维调节的驱动设备,所述驱动设备的底端固定安装有安装盘,所述安装盘内转动安装有中轴,所述安装盘底端内开设的凹槽内转动安装有套设在中轴外的转动筒,所述中轴伸出转动筒的端部固定安装有钻头,且所述钻头的外壁开设有呈螺旋状的输料槽,所述转动筒与钻头之间设有进土间隙。本发明通过在钻头与转动筒之间开设进土间隙使钻头开凿时产生的渣土进入到转动筒内并通过螺旋片将渣土沿转动筒输送至炮孔外

标签:
地质凿孔设备 矿山开采技术
山东 - 济宁 来源:山东利园矿山设备制造有限公司 2025-06-20
矿山固废胶结充填料混料装置

本发明属于矿山设备技术领域,提供一种矿山固废胶结充填料混料装置,包括漏斗状罐体,漏斗状罐体的顶部和底部分别设置有开口,漏斗状罐体的顶部可拆卸连接有顶板,漏斗状罐体的顶部开口内设置有进料组件,进料组件上设置有洒水组件,漏斗状罐体的底部开口内可拆卸连接有堵块,堵块与漏斗状罐体之间设置有驱动件;搅拌组件,包括搅拌杆和设置在顶板上的电机,电机与搅拌杆之间可拆卸连接,搅拌杆上从上到下设置有搅拌叶组件和底搅拌件,搅拌杆与进料组件之间设置有搅拌杆支撑件。

标签:
矿山固废胶结充填料混料装置 采矿装置
河南 - 焦作 来源:河南理工大学 2025-06-20
多地形钻孔劈裂一体机

本申请涉及矿山设备技术领域,具体公开了一种多地形钻孔劈裂一体机,包括车身,车身上连接有悬臂,悬臂上安装有钻孔机和劈裂机,还包括回转机构,回转机构安装在悬臂上,钻孔机和劈裂机均沿轴向设置在回转机构上,回转机构用于带动钻孔机和劈裂机共圆回转,且钻孔机和劈裂机均能沿回转机构的轴向移动,回转机构包括回转转盘,回转转盘连接有回转座,回转座的末端设置有固定机构,在进行回转动作时,固定机构与岩石接触,悬臂以固定机构与岩石的接触点为支点架空在岩石上方

标签:
钻孔劈裂一体机 采矿设备
湖南 - 益阳 来源:湖南浩达重工科技有限公司 2025-06-20
凿岩台车的钻臂折叠机构

本实用新型涉及一种凿岩台车的钻臂折叠机构,属于矿山设备技术领域。技术方案是:设置在凿岩台车底盘与钻臂机构尾端之间,钻臂安装架、L型连接架、连杆和钻臂机构尾端一起构成一个四连杆机构;钻臂举升油缸的缸杆缩回和伸出,驱动L型连接架以及连杆带动钻臂机构尾端转动,进行钻臂伸展状态和钻臂折叠状态之间的转换。本实用新型有益效果:通过钻臂可折叠缩短了凿岩台车的总体长度,无需解体和组装,钻臂折叠后凿岩台车可直接进入提升罐笼内,进行转场作业,省时省力。

标签:
凿岩台车 钻臂折叠机构
河北 - 秦皇岛 来源:秦皇岛迪峰凿岩设备有限公司 2025-06-20
金属矿井下开采通风装置

本发明公开了一种金属矿井下开采通风装置,涉及矿井通风装置技术领域,包括通风机,所述通风机由等径套筒和变径套筒相互拼接而成,所述等径套筒和所述变径套筒的内部分别固定安装有一个电控流风机,所述通风机的外侧设置有方便工人进行粗略检修的检修机构;所述通风机的中部设置有方便工人对所述通风机进行拆装的衔接机构;所述通风机的底部设置有移动所述通风机的移动机构;所述移动机构的顶部安装有多级推杆组件;通过所述多级推杆组件的步进伸缩来带动所述检修机构、所述衔接机构以及所述移动机构依次运行

标签:
开采通风装置 矿井下开采通风装置
甘肃 - 陇南 来源:两当县招金矿业有限公司 2025-06-18
掘进机的喷雾降尘系统

本发明公开了一种掘进机的喷雾降尘系统,涉及煤矿除尘技术领域,包括对称设置在掘进机切割臂左右两侧的负压捕获机构;且所述负压捕获机构处于掘进机切割臂远离切割头的一端;所述负压捕获机构包括吸尘外壳、高压喷气管、一级雾化模组及二级雾化模组;所述吸尘外壳的顶部设置有向掘进机切割头斜上方延伸的集尘管道;所述高压喷气管的喷气段从集尘管道的输出口延伸至其内部,并与集尘管道内壁形成环形间隙。本发明通过多级协同净化及结构创新,显著提升了除尘效率,同时降低了能耗与水耗

标签:
掘进机 喷雾降尘系统
辽宁 - 沈阳 来源:沈阳精锐矿山设备制造有限公司 2025-06-12
极破碎矿岩进路充填采矿法首采层回采进路开口方法

本申请提供了一种极破碎矿岩进路充填采矿法首采层回采进路开口方法,属于矿山开采领域,其中,极破碎矿岩进路充填采矿法首采层回采进路开口方法包括以下步骤:施工超前注浆锚杆,掘进分层运输巷道,在分层运输巷道内依次进行一次喷砼、施工水泥砂浆锚杆、铺设金属网片、铺设钢带、二次喷砼、铺设第一钢拱架;第一钢拱架包括第一立柱和第一拱圈;在第一拱圈靠近待回采进路一侧设置矩形孔,在矩形孔内插入加固钢连接所有第一钢拱架;矩形孔的高度高于待回采进路毛断面的高度;

标签:
充填采矿 采矿设备
湖南 - 长沙 来源:长沙矿山研究院有限责任公司 2025-06-11
地下矿山巷道掘进设备的运行状态评估方法

本申请公开了一种地下矿山巷道掘进设备的运行状态评估方法,属于计算机技术领域,在掘进设备工作的情况下,获取掘进设备的设备运行参数、所处地下矿山的地质参数、掘进方向上的视频以及掘进设备内操作人员的生理参数和操作集合。利用设备运行参数、地质参数以及该视频,确定掘进设备的环境作用运行状态,从而得到在外部环境作用下掘进设备的运行情况。利用设备运行参数、生理参数以及操作集合,确定掘进设备的人机作用状态,从而得到操作人员和掘进设备之间的相互作用情况。

标签:
地下矿山巷道掘进设备 矿山设备
浙江 - 温州 来源:浙江建辉矿建集团有限公司 2025-06-11
复杂矿体无切割自由面爆破装置及采矿方法

本发明公开了一种复杂矿体无切割自由面爆破装置及采矿方法,涉及爆破工程与矿山开采技术领域。针对复杂地质矿体难以形成预设自由面的问题,本发明提供了一种爆破装置及使用该装置的采矿方法。该爆破装置包括特定结构或组合的聚能装药单元,如轴向聚能单元和环向/径向聚能单元,部分单元可集成多点起爆结构。该采矿方法利用所述装置,采用三维立体炮孔布置,将不同功能的聚能单元布设于特定炮孔位置,并结合孔内多点起爆与孔间微差起爆技术,实现无预设自由面条件下的矿岩高效、定向破碎。

标签:
爆破工程 矿山开采技术
北京 - 北京 来源:北京科技大学 2025-05-28
盘区柱回采方法
盘区柱回采方法 373     
 0

本申请提供一种盘区柱回采方法,涉及采矿领域;盘区柱回采方法包括:沿盘区柱的长度方向将盘区柱划分为若干分区,并沿盘区柱的高度方向将盘区柱划分为若干分段,在每一分段内施工至少一段分段巷道;在最下分段的底部留设堑沟,将堑沟与最下分段的分段巷道连通;在每一分段内利用分段巷道在采空区位置施工第一炮孔,通过空场法采出采空区;采空区形成后,以采空区为自由面和补偿空间,在对应分段内的剩余矿体施工第二炮孔和第三炮孔;爆破的矿石落至堑沟,并通过最下分段的分段巷道集中出矿。

标签:
盘区柱回采方法 采矿技术
北京 - 北京 来源:矿冶科技集团有限公司 2025-05-28
上一页 1 2 3 4 5 ... 500 ... 502 下一页
共502页    到第

天辰平台为您提供最新的有色金属采矿技术理论与应用信息,涵盖发明专利、权利要求、说明书、技术领域、背景技术、实用新型内容及具体实施方式等有色技术内容。打造最具专业性的有色金属技术理论与应用平台!

全国热门有色金属设备推荐
展开更多 +
全国热门有色金属技术推荐
展开更多 +

 

江西省隆恩特环保设备有限公司
宣传

报名参会
更多+

报告下载

有色专家
更多+

南方科技大学
外籍院士
湖南有色金属研究院
教授级高工/原总工程师
紫金矿业信息化研发中心
副总经理
江西理工大学
副处长/教授
中南大学、中国工程院
院士
赤泥综合利用研究报告2025
推广

热门技术
更多+

推荐企业
更多+

福建省金龙稀土股份有限公司
宣传

发布

在线客服

公众号

电话

顶部
咨询电话:
010-88793500-807